Xe nâng là thiết bị không thể thiếu trong sản xuất và đời sống nhờ thiết kế tiện lợi, độ bền cao và tính hữu ích vượt trội. Hiểu rõ sơ đồ mạch điện xe nâng cùng cơ chế vận hành là chìa khóa đảm bảo an toàn và tối ưu hiệu quả sử dụng.
Việc nắm bắt sơ đồ mạch điện xe nâng giúp bạn dễ dàng thực hiện bảo dưỡng, sửa chữa và kiểm tra, khắc phục sự cố nhanh chóng. Áp dụng các phương pháp kiểm tra hệ thống mạch điện đúng cách như kiểm tra trực quan, đo điện áp và dòng điện bằng đa năng meter sẽ nâng cao độ tin cậy khi vận hành.

Với kiến thức này, bạn có thể sử dụng xe nâng một cách an toàn, bền bỉ và hiệu quả. Hãy cùng Xenanghcm.com khám phá chi tiết về sơ đồ mạch điện xe nâng để tối ưu hóa quy trình làm việc và nâng cao năng suất!
Sơ đồ mạch điện xe nâng chi tiết nhất 2026

Sơ đồ hệ thống điều khiển của xe nâng
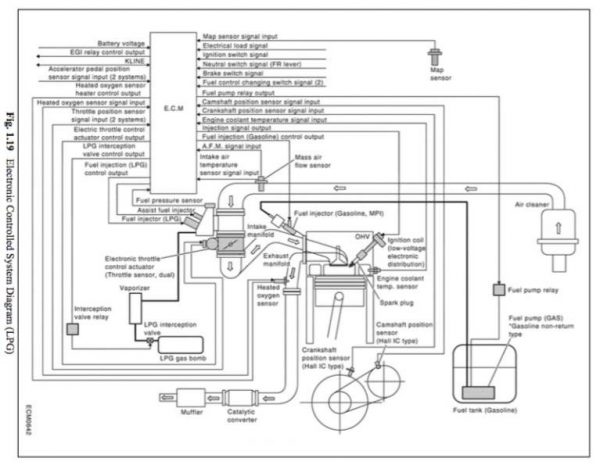
Động cơ xe nâng được điều khiển bởi hệ thống điều khiển điện tử. Sơ đồ mạch điện xe nâng được thể hiện chi tiết thông qua hình ảnh sau đây.
Nhiên liệu vận hành, tỷ lệ pha trộn nhiên liệu và thời điểm đánh lửa sẽ được điều khiển bằng hệ thống ECM, dựa vào những thông tin và thông số điều khiển truyền đến từ chân ga, góc quay của trục khuỷu, trục cam và lượng không khí bị hút.

Lực đẩy của chân ga được phát hiện nhờ cảm biến gia tốc và lượng không khú được hút sẽ được phát hiện nhờ cảm biến lưu lượng không khí.

Góc quay của trục cam phát hiện nhờ cảm biến ví trí được lắp đặt bên trong chuỗi động cơ. Góc quay của trục khuỷu được phát hiện nhờ cảm biến OPS.
Sơ đồ béc phun của xe nâng

Kim phun sẽ thực hiện chức năng điều khiển nhiên liệu phun. Các kim phun sẽ được trang bị trên bộ phận ống nạp và sẽ được kiểm soát độc lập.
Sơ đồ bướm ga của xe nâng

Bướm ga là bộ phận thực hiện chức năng kiểm soát không khí được hút. Van tiết lưu sẽ được thúc đẩy bởi hệ thống điều khiển ECM.
Sơ đồ cuộn dây đánh lửa của xe nâng
Cuộn dây đánh lửa được sử dụng cho phích cắm đánh lửa. Các cuộn dây đánh lửa đều sẽ được trang bị hệ thống đánh lửa sử dụng transistor để phục vụ cho nhu cầu sử dụng.
Các phương pháp kiểm tra hệ thống mạch điện của xe nâng chuẩn nhất
Trong quá trình sử dụng xe nâng, bạn hoàn toàn có thể tự kiểm tra hệ thống mạch điện của xe nâng bằng những phương pháp sau:
- Không đậy nắp các hộ bình khi tiến hành nạp bình điện xe nâng
- Trước và sau quá trình nạp bình điện, hãy kiểm tra lượng nước cất, nếu lượng nước cất giảm, phải tiến hành bổ sung nước cất. Bạn cần đảm bảo lượng nước cất phải đồng đều ở tất cả các hộc bình
- Thường xuyên kiểm tra tỉ trọng dung dịch điện phân. Tỉ trọng của dung dịch nên được giữ ở mức 1.28 gram. Không nên sử dụng dung dịch có mức tỉ trọng điện phân quá thấp hoặc quá cao, điều này sẽ gây tác động tiêu cực đến tuổi thọ của bình điện
- Nên đảm bảo mức nhiệt không vượt quá 500 độ C trong quá trình nạp bình ắc quy
- Cần chú ý đậy nắp hộp bình và vệ sinh sạch sẽ sau khi kết thúc quá trình nạp
- Chú ý không nên nạp bình ở những khu vực gần nguồn nhiệt, để hạn chế cháy nổ, hỏa hoạn xảy ra
- Nên thay đổi bộ lọc dầu, bộ lọc thủy lực, bộ lọc nhiên liệu và bộ lọc không khí nếu như xe nâng đang ở trong trạng thái tiêu hao nhiều năng lượng, vượt mức cho phép. Nên chú ý kiểm tra cấp độ của chất lỏng, đồng thời, kiểm tra quá trình chống đông của hệ thống làm mát
- Chú ý kiểm tra hệ thống dẫn động di chuyển, kiểm tra động cơ thủy lực nếu phát hiện dấu hiệu bất thường, hoặc phát hiện có hư hỏng xảy ra, bạn phải ngưng máy ngay và tiến hành khắc phục, sửa chữa hư hỏng
- Cần phải tiến hành khắc phục ngay nếu phát hiện trục ổ đĩa bị phá hủy
- Kiểm tra vành đai của hệ thống động cơ, đồng thời, nên chú ý kiểm tra những vết nứt và vết trầy ở vành đai
- Kiểm tra trực quan hệ thống ống xả của xe nâng, chú ý kiểm tra kỹ xem có bất kỳ lỗ hổng hay vết nứt nào trên hệ thống ống xả không
- Kiểm tra kỹ xem có vết nứt hay vết mài mòn nào ở trên lốp xe không
- Kiểm tra bộ phận xylanh hoặc bàn đạp ly hợp xe nâng có bị uốn cong hay rò rỉ không
- Nếu phát hiện sự rò rỉ nhớt trên hệ thống thủy lực, phải đóng van và thắt chặt đường ống dẫn nhớt. Nếu không sửa chữa được, phải tiến hành thay thế ngay để đảm bảo chất lượng và an toàn khi vận hành xe nâng
- Nếu nhớt thủy lực bị thiếu, cần phải châm thêm nhớt thủy lực, hoặc thay mới nếu nhớt thủy lực không thể dùng được nữa
- Kiểm tra kỹ các vòng bi của bánh xe
- Tiến hành lắp ắc quy và cho xe hoạt động ở trạng thái không tải, sau đó kiểm tra xem xe có phát ra bất kỳ âm thanh bất thường nào không
- Lau chùi, vệ sinh sạch sẽ những vết dơ, vết bẩn, vết rỉ sét,…
- Tiến hành kiểm tra, bảo trì và bảo dưỡng xe nâng hàng theo định kỳ
Kết luận:
Việc nắm vững sơ đồ mạch điện xe nâng và cách kiểm tra hệ thống mạch điện là yếu tố then chốt để đảm bảo an toàn và hiệu quả trong quá trình sử dụng xe nâng. Hiểu rõ cách kết nối các bộ phận như nguồn điện, động cơ, bảng điều khiển và cảm biến không chỉ giúp bạn tự tin trong việc bảo dưỡng, sửa chữa, mà còn khắc phục sự cố nhanh chóng khi gặp phải. Áp dụng đúng các phương pháp kiểm tra, từ kiểm tra trực quan cho tới việc sử dụng các thiết bị đo như đa năng meter để đo điện áp, dòng điện sẽ nâng cao độ tin cậy của xe nâng và góp phần tối ưu hóa quy trình làm việc.
Nếu bạn cần thêm thông tin chi tiết và hướng dẫn cụ thể, hãy truy cập trang xenanghcm.com để khám phá thêm nhiều kiến thức bổ ích về xe nâng cũng như các dịch vụ hỗ trợ chuyên nghiệp.
